民用建筑电气设计标准
编号:GB51348-2019
颁布时间:2019/11/22
是否常用:是
是否有效:现行有效
分类:建筑防火
12.7
保护等电位联结
12.7.2 低压电气装置采用接地故障保护时,建筑物内的电气装置应采用保护总等电位联结系统 。
12.7.3 从建筑物外进入的供应设施管道可导电部分,宜在靠近入户处进行等电位联结。建筑物内的接地导体、总接地端子和下列导电部分应实施保护等电位联结:
1 进入建筑物的供应设施的金属管道;
2
在正常使用时可触及的电气装置外可导电部分;
3 便于利用的钢筋混凝土结构中的钢筋;
4
电梯轨道。
12.7.4
接到总接地端子上的每根导体,应连接牢固可靠,并可被单独拆开 。
12.7.5 接到总接地端子的保护联结导体的截面积不应小于电气装置内的最大保护接地导体(PE)截面积的一半,保护联结导体截面积的最大值和最小值应符合表 12.7.5 的规定。

12.7.6 在下列情况下应实施辅助等电位联结:
1 在局部区域,当自动切断供电的时间不能满足防电击要求;
2 在特定场所,需要有更低接触电压要求的防电击措施;
3 具有防雷和电子信息系统抗干扰要求。
12.7.7
辅助等电位联结导体应与区域内的下列可导电部分相连接:
1 固定电气装置的所有能同时触及的外露可导电部分;
2
保护接地导体(包括设备的和插座内的);
3 电气装置外的可导电部分,可包括钢筋混凝土结构的主钢筋。
12.7.8 辅助等电位联结应符合下列规定:
1
连接两个外露可导电部分的保护联结导体,其电导不应小于接到外露可导电部分的较小的保护接地导体的电导;
2 连接外露可导电部分和装置外可导电部分的保护联结导体,其电导不应小于相应保护接地导体一半截面积所具有的电导;
3 作辅助连接用单独敷设的保护联结导体最小截面积应满足本标准第 7.4.5 条的规定。
条文说明
12.7.1
保护和功能连接导体应各自连接到总接地端子上,这样当一根导体断开时,其余导体仍保持固定方式连接到总接地端子上。
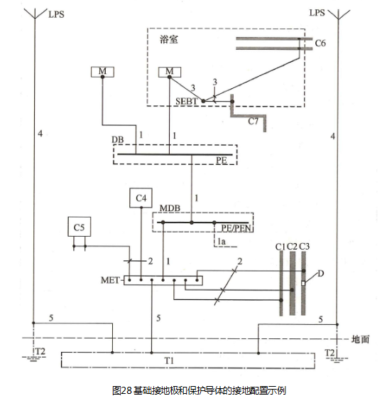
12.7.2 接地配置和保护导体的示例见图28(引自《低压电气装置
第5-54部分:电气设备的选择和安装 接地配置和保护导体》GB/T16895.3-2017)。



注:1 设置防雷装置场所,应注意《雷电防护
第3部分:建筑物的物理损坏和生命危险》GB/T21714.3-2015第6节给出的要求。
2
图中功能接地导体未示出。
127.3
本条引自《低压电气装置第441部分:安全防护电击防护》GB/T16895.21-2011。
当PE已经通过其他PE与总接地端子连接时,则不应把每根PE直接连接到总接地端子上。
12.7.5
本条引自《低压电气装置第5-54部分:电气设备的选择和安装接地配置和保护导体》GB/T16895.3-2017。
12.7.6 本条引自《系统接地的型式及安全技术要求》GB14050-2008。
12.7.8 本条引自《低压电气装置 第5-54部分:电气设备的选择和安装接
地配置和保护导体》GB/T16895.3-2017。辅助等电位联结被视为故障保护的附加保护。实施辅助等电位联结后,为了其他原因诸如对火灾以及电气设备内热效应等的防护、发生故障时应需切断电源。辅助等电位联结可涵盖电气装置的全部或一部分,或涵盖一台电气设备或一个场所。如果不能肯定辅助等电位联结的有效性,应判定同时触及的外露可导电部分和外界可导电部分之间的电阻R是否满足下式要求:
